Все автомобили »
Jeep Grand Cherokee (Джип Чероки)
.
17.28 Электрические схемы - общая информация
Электрические схемы - общая информация
Так как включение в данное Руководство электрических схем, соответствующих моделям всех лет выпуска, является невозможным, то в данном Разделе собраны и представлены лишь наиболее типичные из схем, требующие частого обращения к ним.
Перед тем как приступать к диагностике неисправностей электрических контуров проверьте состояние предохранителей и прерывателей цепи (если таковые предусмотрены), так как именно их перегорание может явится причиной отказа контура. Удостоверьтесь, что батарея полностью заряжена, а наконечники проводов надежно подсоединены к ее клеммам (Глава
Настройки и текущее обслуживание).
В ходе проверки удостоверьтесь в чистоте всех контактов, проследите, чтобы клеммы не оказались обломаны, а их крепление ослаблено. При рассоединении электрических разъемов никогда не тяните за провода - всегда беритесь за корпус разъема.
В таблице ниже представлена карта цветовых кодов проводов, принятых на автомобилях данной марки.
Карта обозначений цветов, принятых при составлении электрических схем в данном Руководстве
|
Карта цветовых обозначений электропроводки автомобиля
|
|
Обозначение цвета
|
Цвет
|
Основной цвет трассера
|
|
BK
|
черный
|
WT (белый)
|
|
BR
|
коричневый
|
WT
|
|
DB
|
синий
|
WT
|
|
DG
|
темно-зеленый
|
WT
|
|
GY
|
серый
|
BK (черный)
|
|
LB
|
голубой
|
BK
|
|
LG
|
светло-зеленый
|
BK
|
|
OR
|
оранжевый
|
BK
|
|
Карта цветовых обозначений электропроводки автомобиля
|
|
Обозначение цвета
|
Цвет
|
Основной цвет трассера
|
|
PK
|
розовый
|
BK или WT
|
|
RD
|
красный
|
WT
|
|
TN
|
золотистый
|
WT
|
|
VT
|
фиолетовый
|
WT
|
|
WT
|
белый
|
BK
|
|
YL
|
желтый
|
BK
|
|
—
|
с трассером
|
|
—
|
—
|
Карта обозначений цветов, принятых при составлении электрических схем в данном Руководстве
|
1
|
20A
|
Реле электроприводной антенны и прицепа
|
|
2
|
15A
|
Лампы стоп-сигналов
|
|
3
|
20A
|
Лампы аварийной сигнализации
|
|
4
|
15A
|
Лампы безопасности
|
|
5
|
15A
|
Внутреннее освещение
|
|
6
|
15A
|
Предупредительный модуль безопасности
|
|
7
|
15A
|
Предупредительное реле безопасности, предупредительный модуль безопасности, световой сигнал
|
|
8
|
15A
|
Потолочная консоль, дистанционное управление замками, память радиоприемника, блок часы/оповещение, единый замок, электропривод зеркал, отопитель и кондиционер воздуха (HVAC) и информационный центр (VIC)
|
|
9
|
20A
|
Очиститель заднего стекла
|
|
10
|
15A
|
Радиоприемник
|
|
11
|
15A
|
Прикуриватель
|
|
12
|
15A
|
Лампы стояночного света и автоматических фар
|
|
13
|
20A
|
Реле клаксона
|
|
14
|
20A
|
Реле единого замка
|
|
15
|
3A
|
Блок управления и реле ABS
|
|
16
|
20A
|
Указатели поворотов
|
|
17
|
7.5A
|
Блок управления отопителя и кондиционера воздуха
|
|
18
|
15A
|
Блок управления подушек безопасности (SRS)
|
|
19
|
15A
|
Внутреннее зеркало, автоматика ламп фар, потолочная консоль, модуль информационного центра VIC/GDM, катушка реле подогревателя заднего стекла, реле подсветки входа и модуль оповещения
|
|
20
|
10A
|
Выключатель подогрева заднего стекла, выключатель повышающей передачи, темпостат
|
|
21
|
15A
|
Приборная доска, предупредительный модуль безопасности, модуль внешних ламп
|
|
22
|
15A
|
Блок управления подушек безопасности (SRS), спидометр, тахометр, приборы, измерители
|
|
23
|
15A
|
Питание подогревателя зеркал, выключатель подогреваемого заднего стекла
|
|
24
|
7.5A
|
Подсветка приборной панели
|
|
25
|
30A
|
Тепловое предохранительное реле подогревателя сидений
|
|
26
|
30A
|
Тепловое предохранительное реле электростеклоподъемников
|
|
27
|
10A
|
Тепловое предохранительное реле предупредительного модуля безопасности и стеклоочистителя ветрового стекла
|
|
28
|
30A
|
Тепловое предохранительное реле подогревателя заднего стекла
|
Типичная схема контура системы заряда
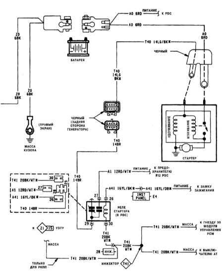
Типичная схема контура системы запуска
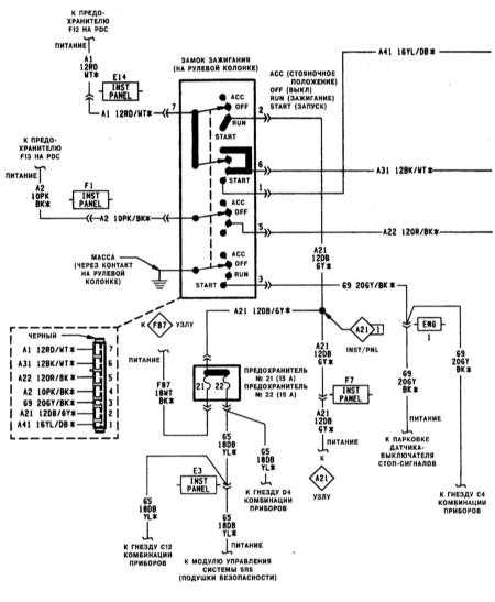
Типичная схема контура замка зажигания (1 из 2)
Типичная схема контура замка зажигания (2 из 2)
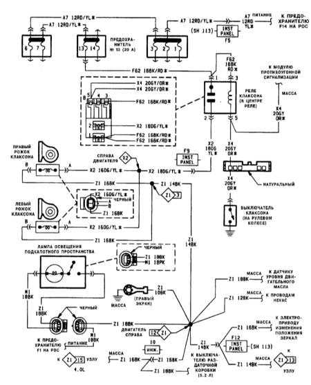
Типичная схема контура подсветки подкапотного пространства/клаксона
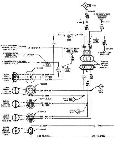
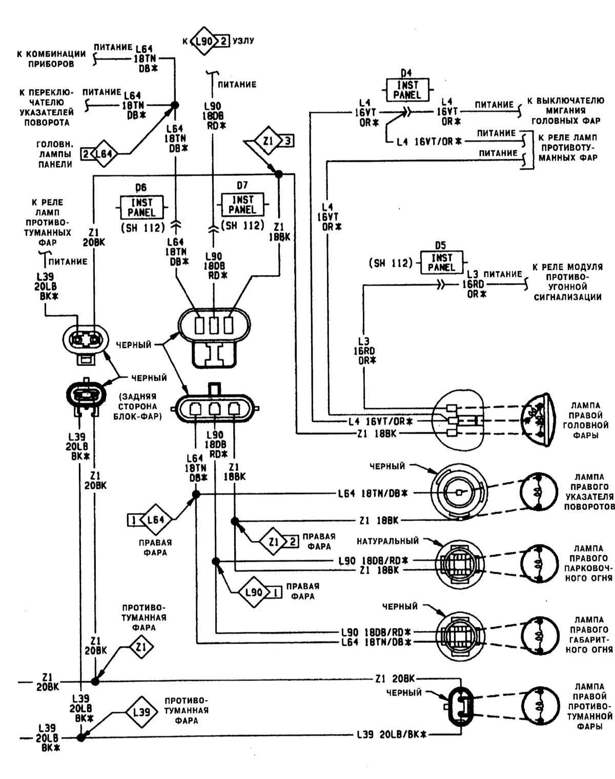
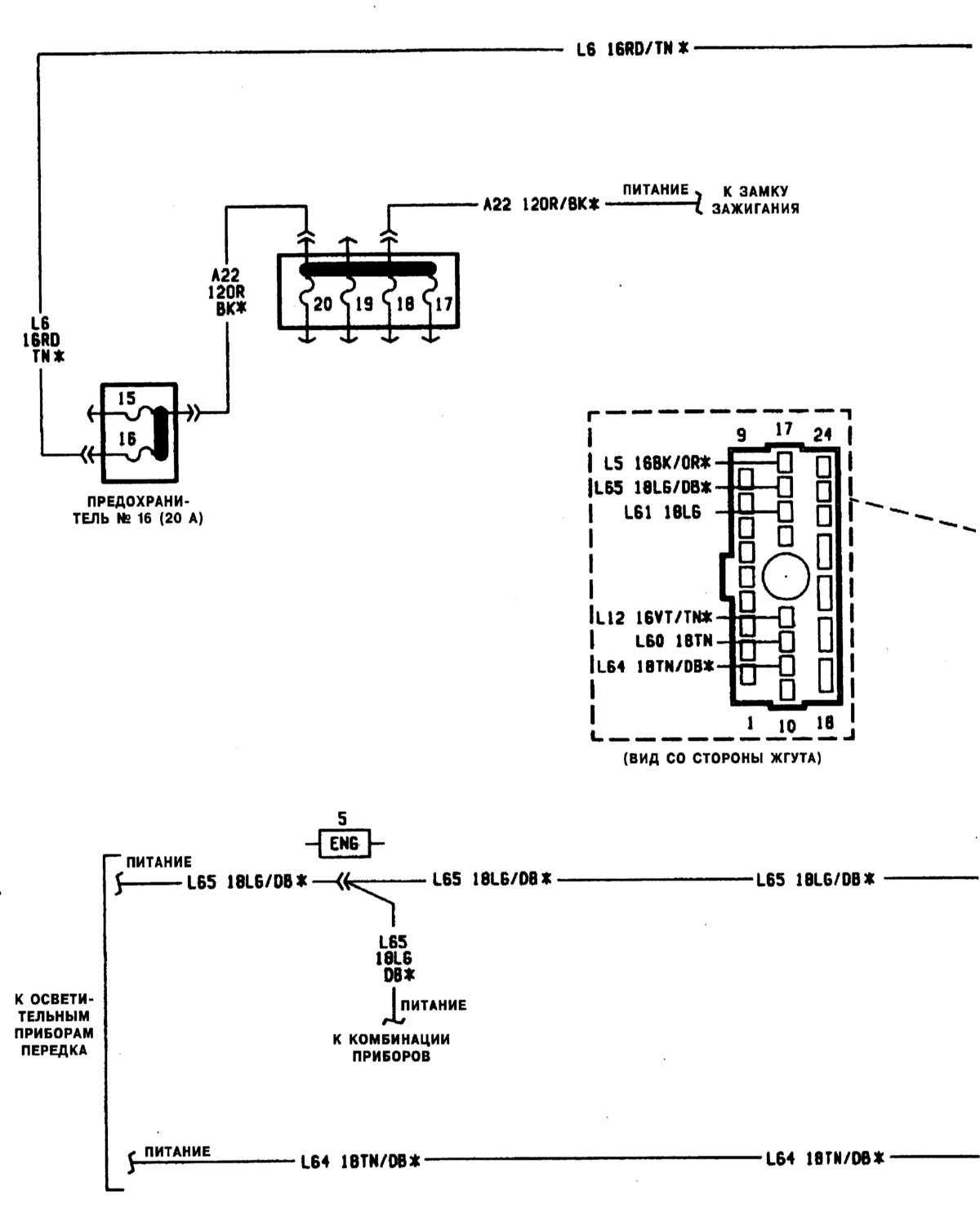
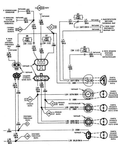
Типичная схема контура осветительных приборов передка автомобиля (1 из 2)
Типичная схема контура осветительных приборов передка автомобиля (2 из 2)
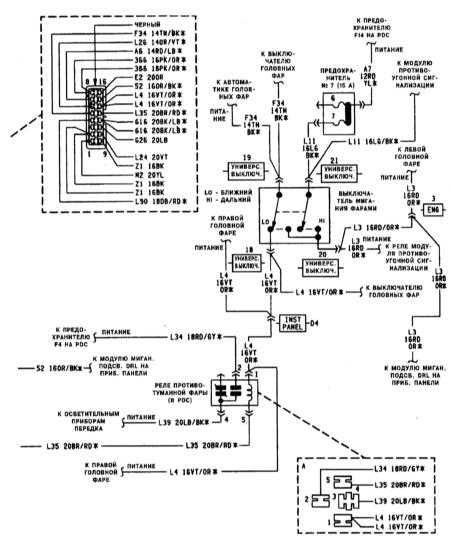
Типичная схема контура выключателя головных фар (1 из 2)
Типичная схема контура выключателя головных фар (2 из 2)
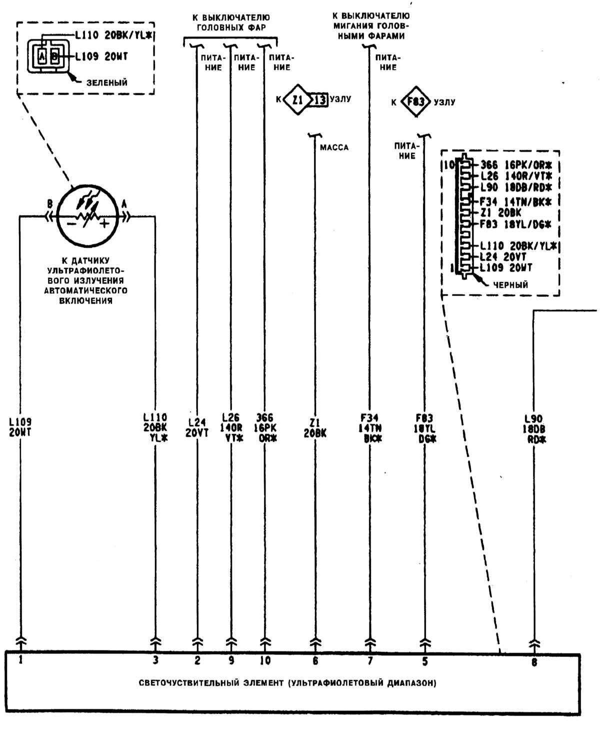
Типичная схема контура выключателя автоматических головных фар (1 из 2)
Типичная схема контура выключателя автоматических головных фар (2 из 2)
Типичная схема контура автоматического переключения режимов (день/ночь) зеркала заднего вида и прикуривателя
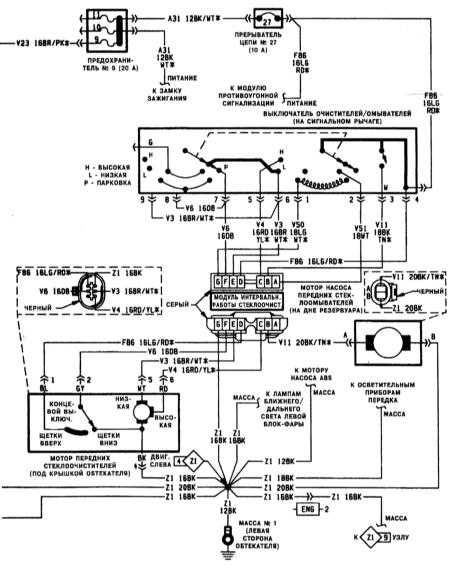
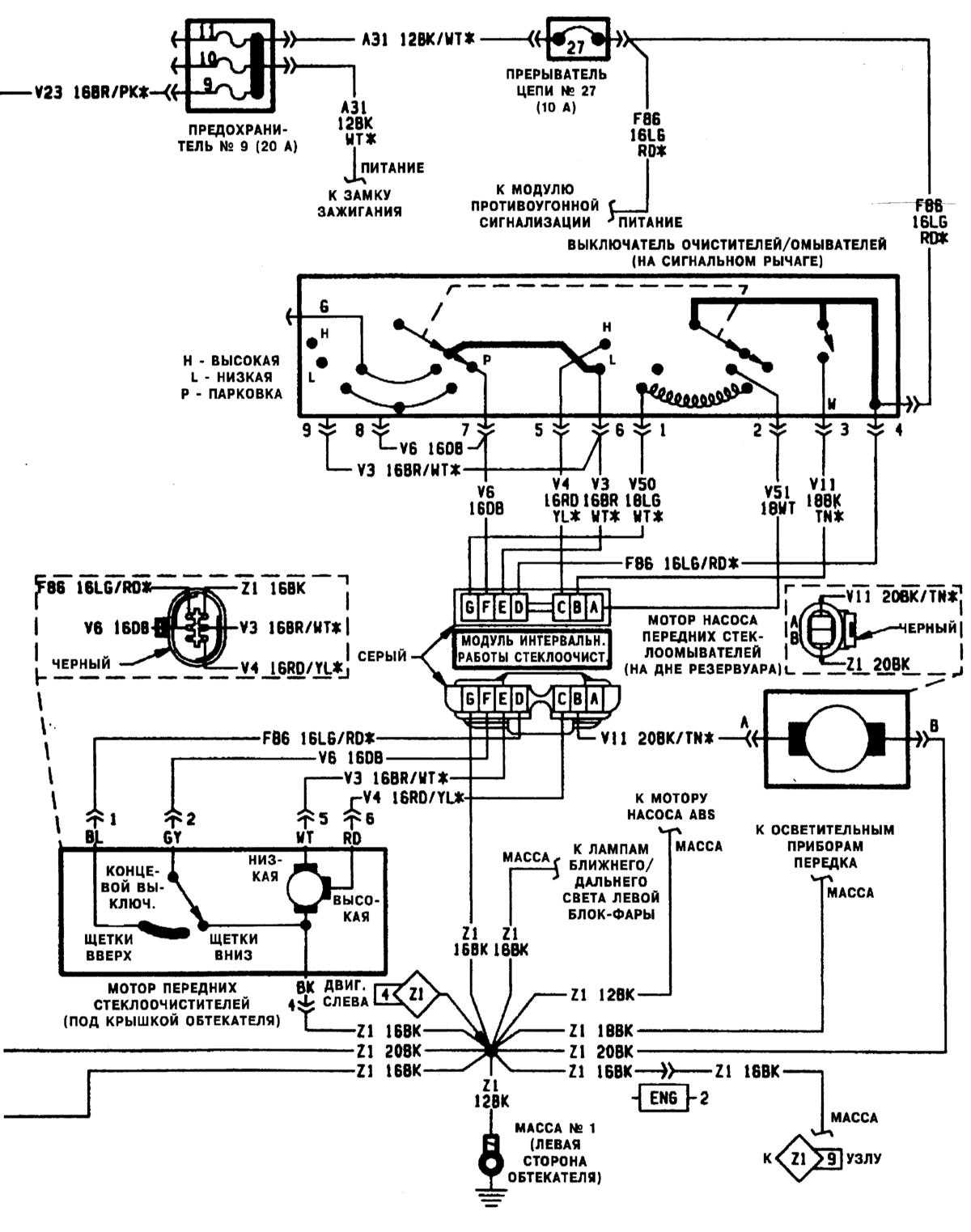
Типичная схема контура стеклоочистителей/омывателей (1 из 2)
Типичная схема контура стеклоочистителей/омывателей (2 из 2)
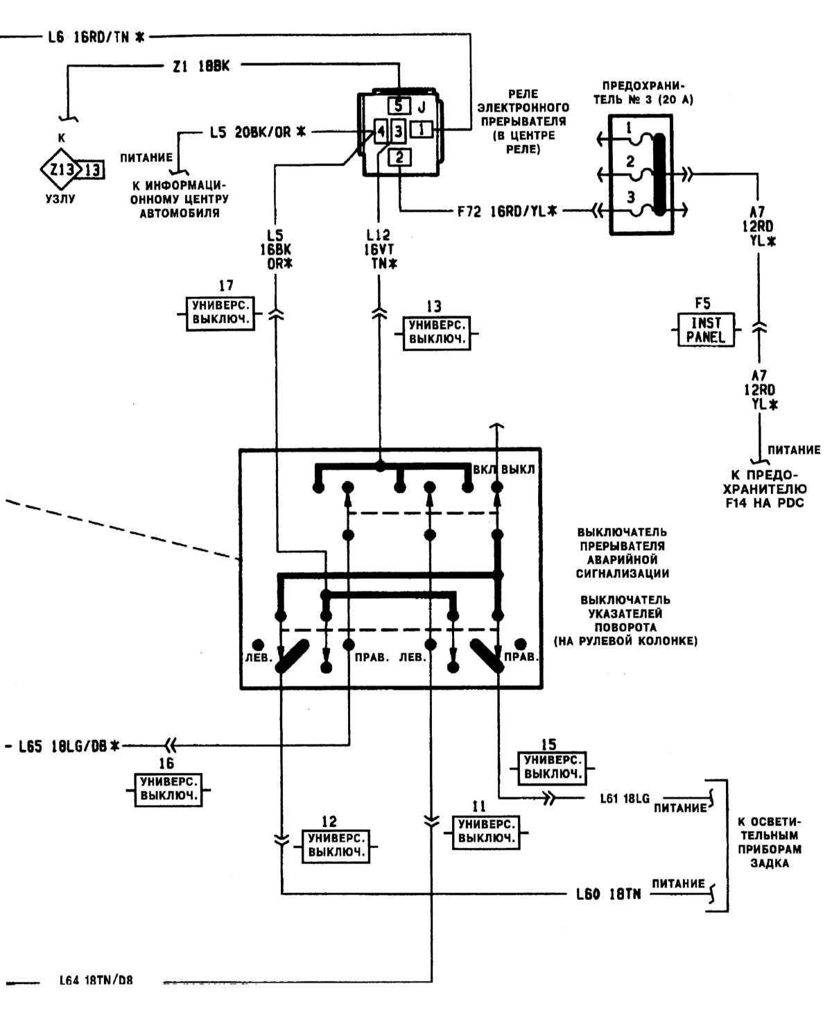
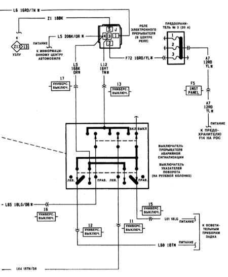
Типичная схема контура прерывателя указателей поворотов/аварийной сигнализации (1 из 2)
Типичная схема контура прерывателя указателей поворота/аварийной сигнализации (2 из 2)
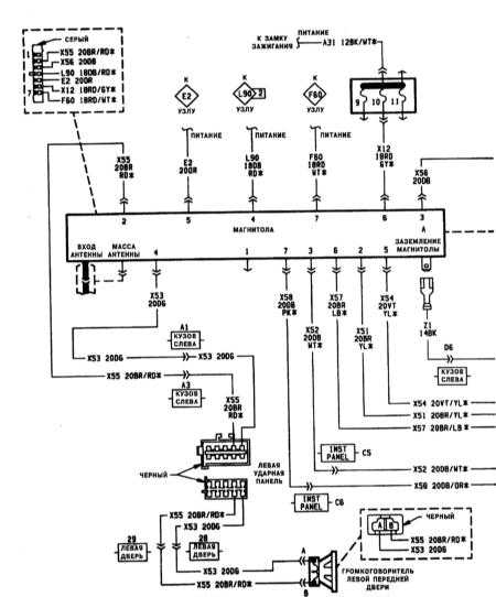
Типичная схема контура магнитолы (1 из 2)
Типичная схема контура магнитолы (2 из 2)
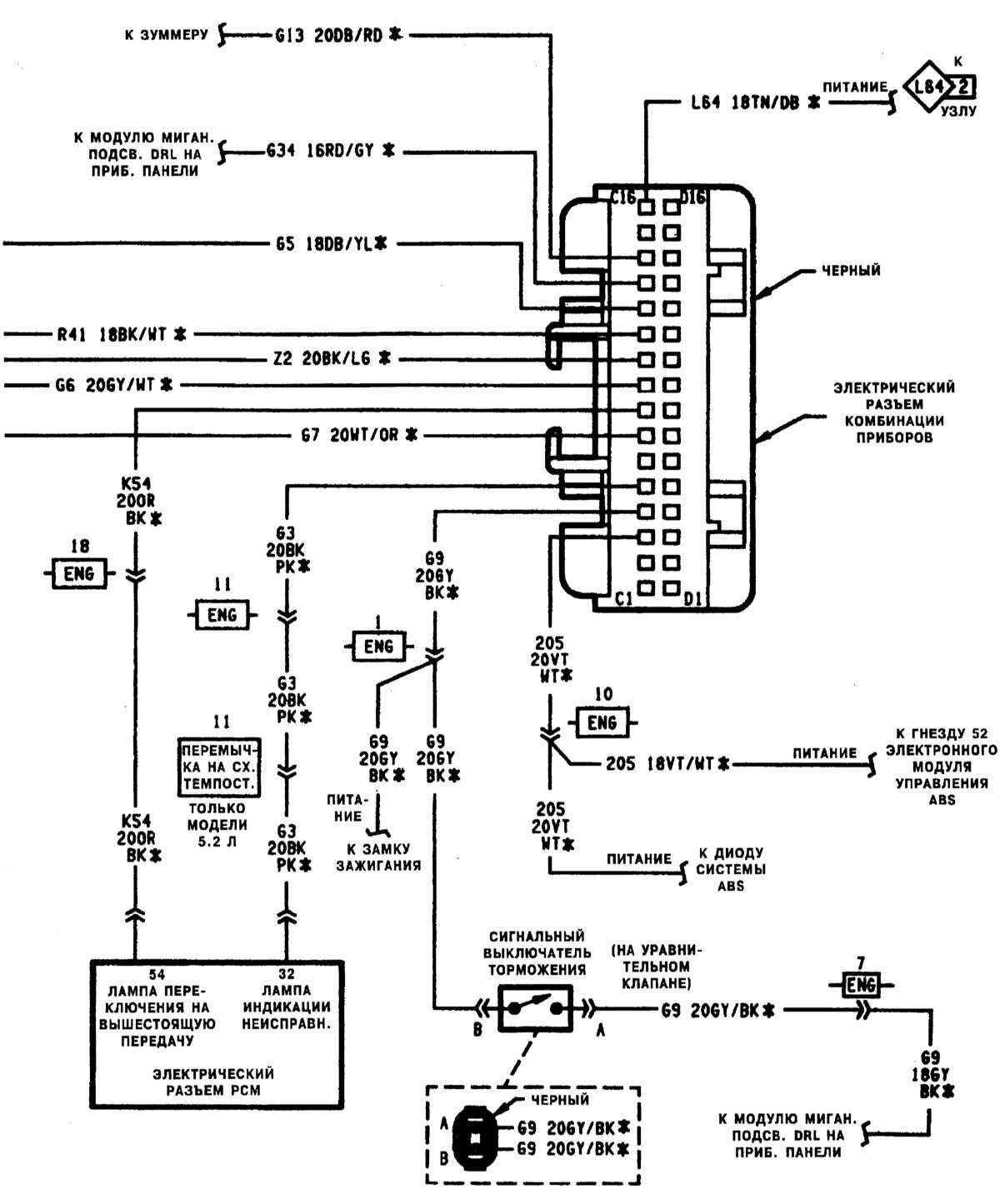
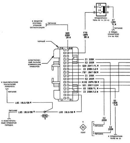
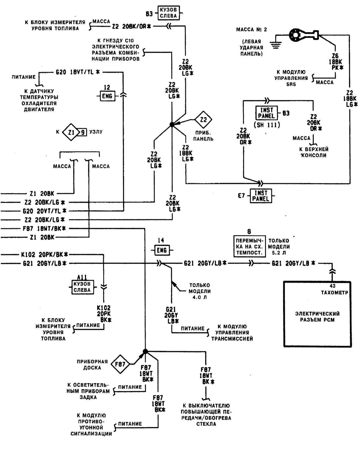
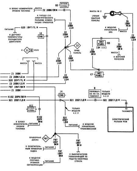
Типичная схема контура комбинации приборов (1 из 4)
Типичная схема контура комбинации приборов (2 из 4)
Типичная схема контура комбинации приборов (3 из 4)
Типичная схема контура комбинации приборов (4 из 4)
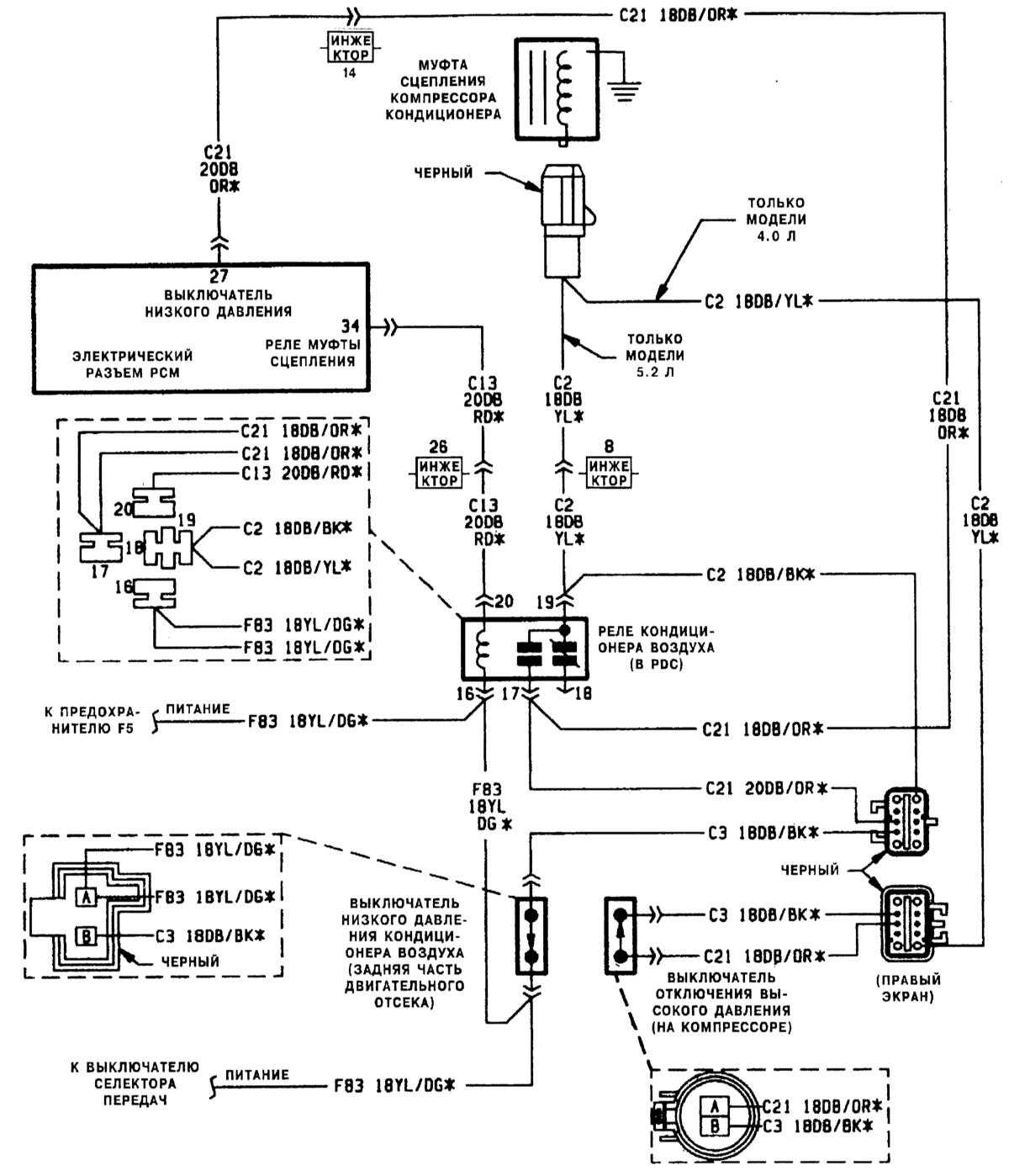
Типичная схема контура реле системы кондиционирования воздуха
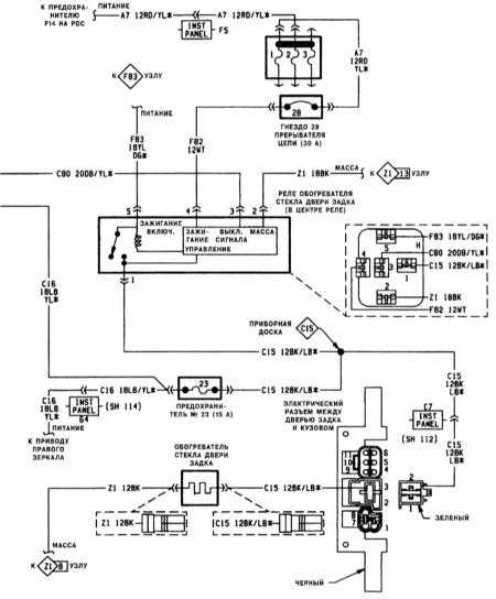
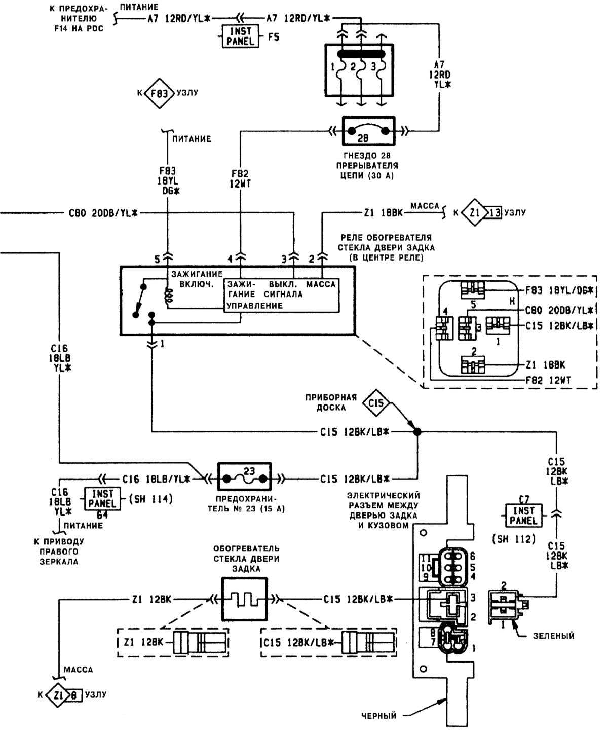
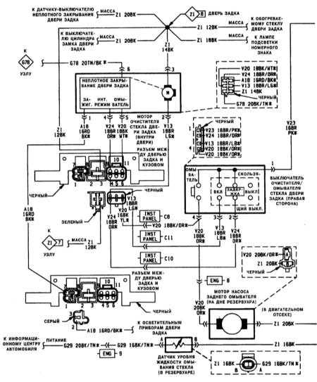
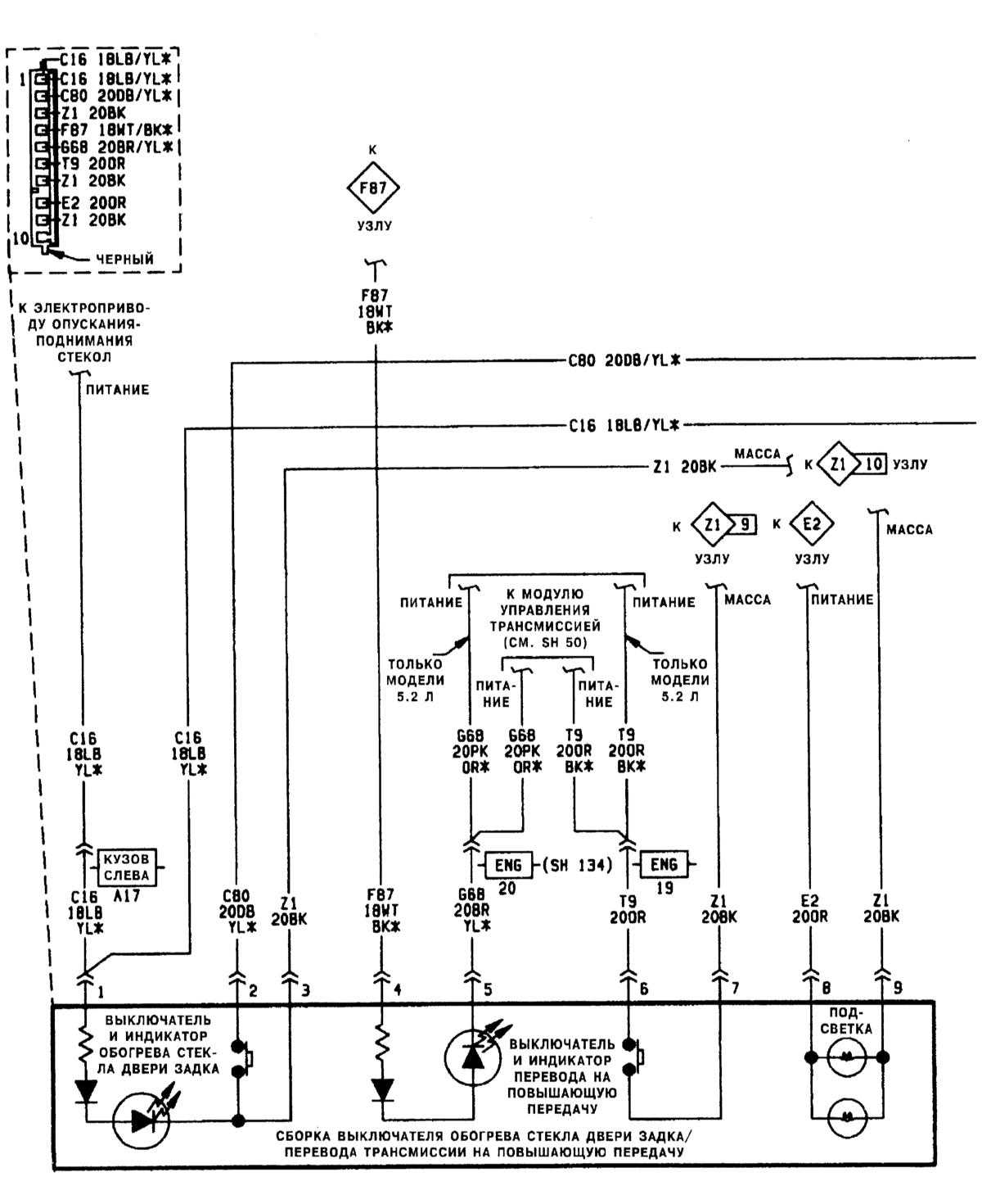
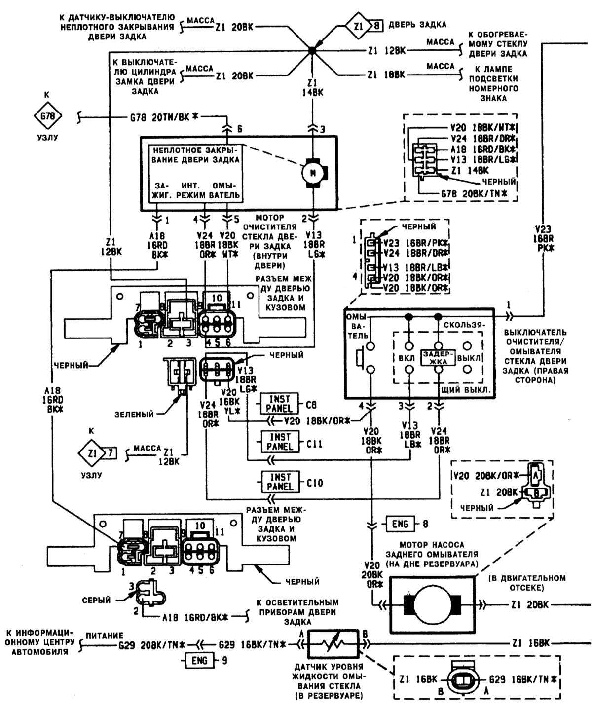
Типичная схема контура обогревателя стекла двери задка (1 из 2)
Типичная схема контура обогревателя стекла двери задка (2 из 2)
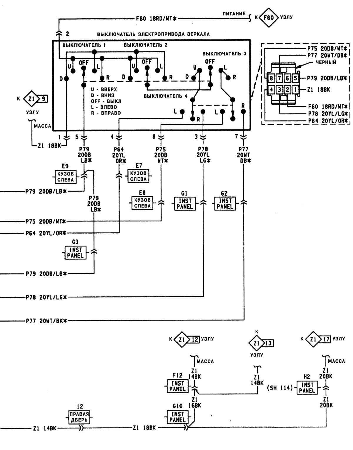
Типичная схема контура электропривода зеркал (1 из 2)
Типичная схема контура электропривода зеркал (2 из 2)
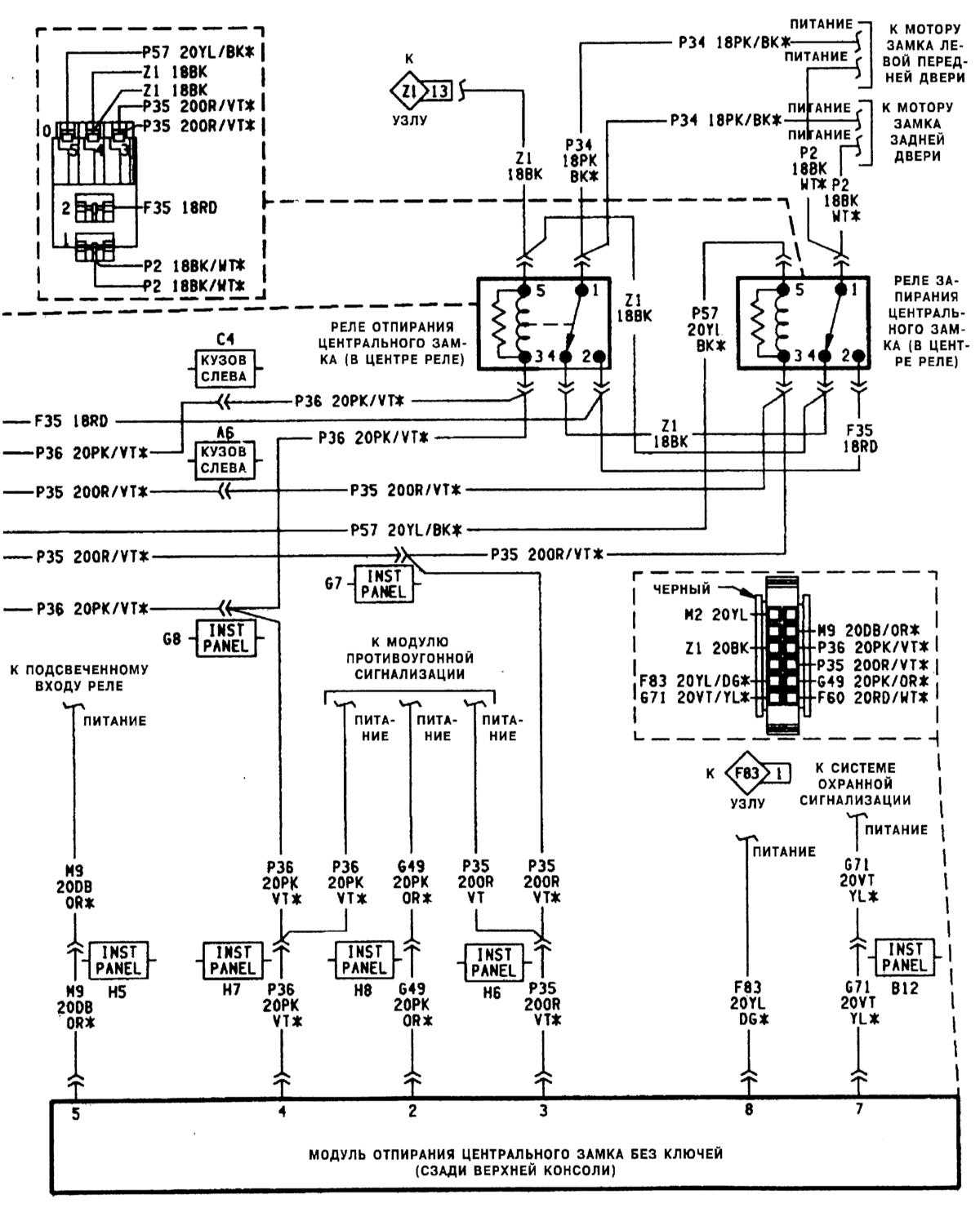
Типичная схема электропривода центрального замка (1 из 2)
Типичная схема электропривода центрального замка (2 из 2)
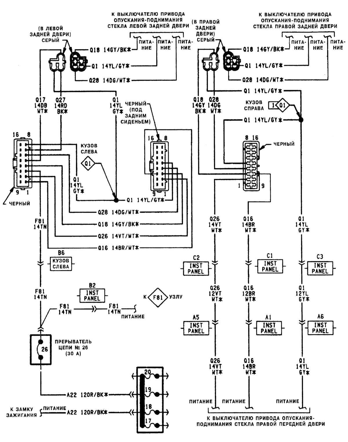
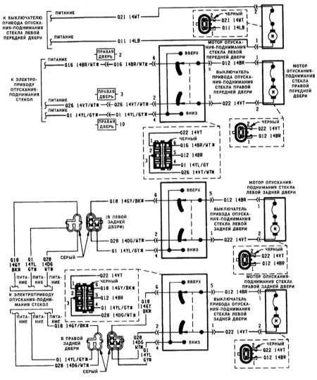
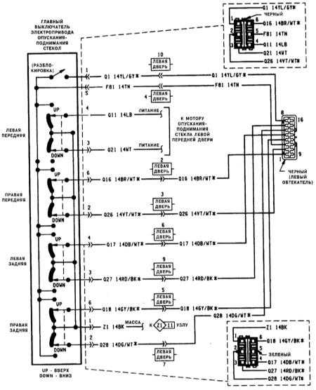
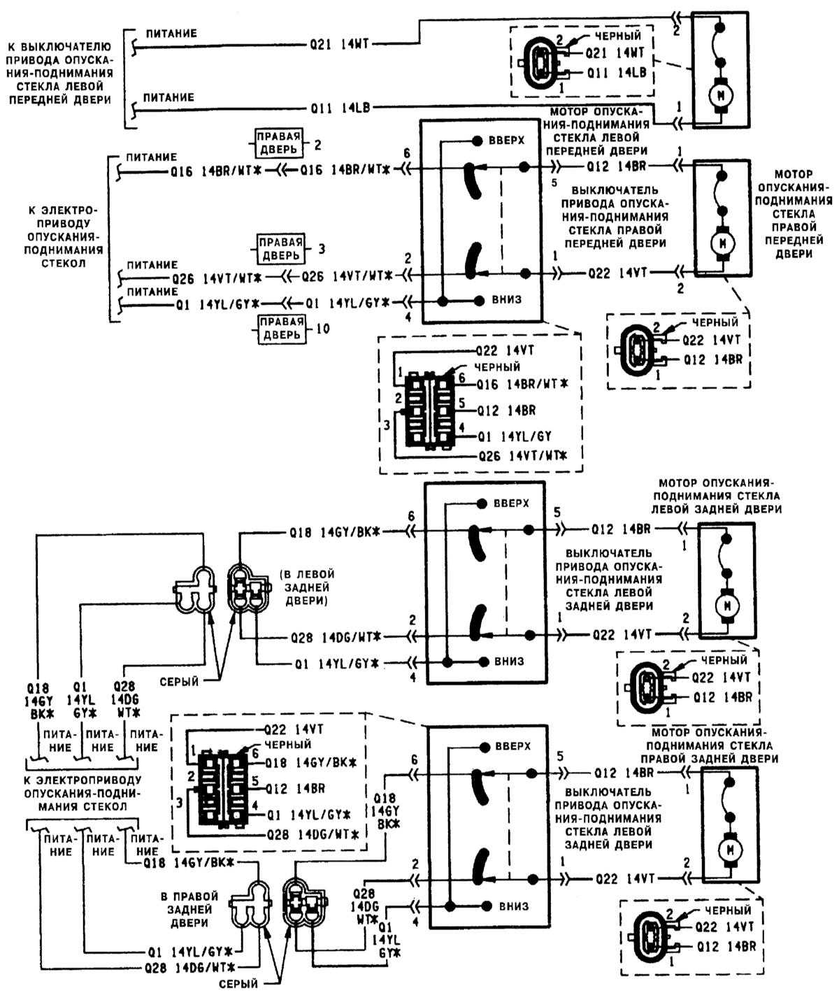
Типичная схема электропривода опускания-поднимания стекол (1 из 3)
Типичная схема электропривода опускания-поднимания стекол (2 из 3)
Типичная схема электропривода опускания-поднимания стекол (3 из 3)
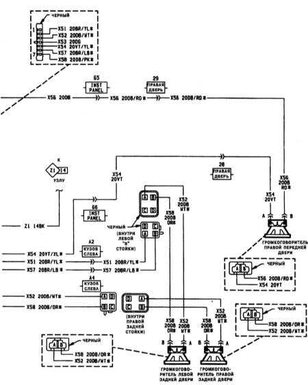
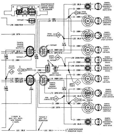
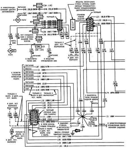
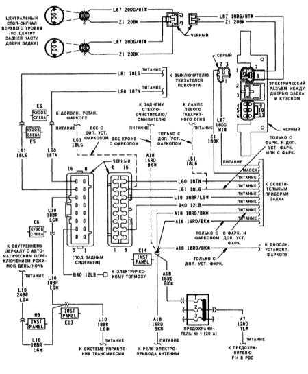
Типичная схема контура осветительных приборов задка автомобиля (1 из 3)
Типичная схема контура осветительных приборов задка автомобиля (2 из 3)
Типичная схема контура осветительных приборов задка автомобиля (3 из 3)
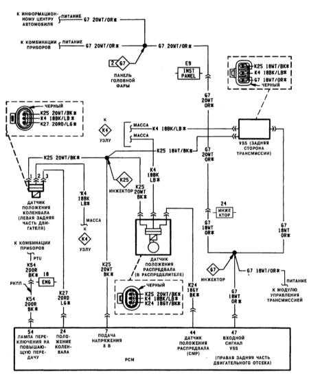
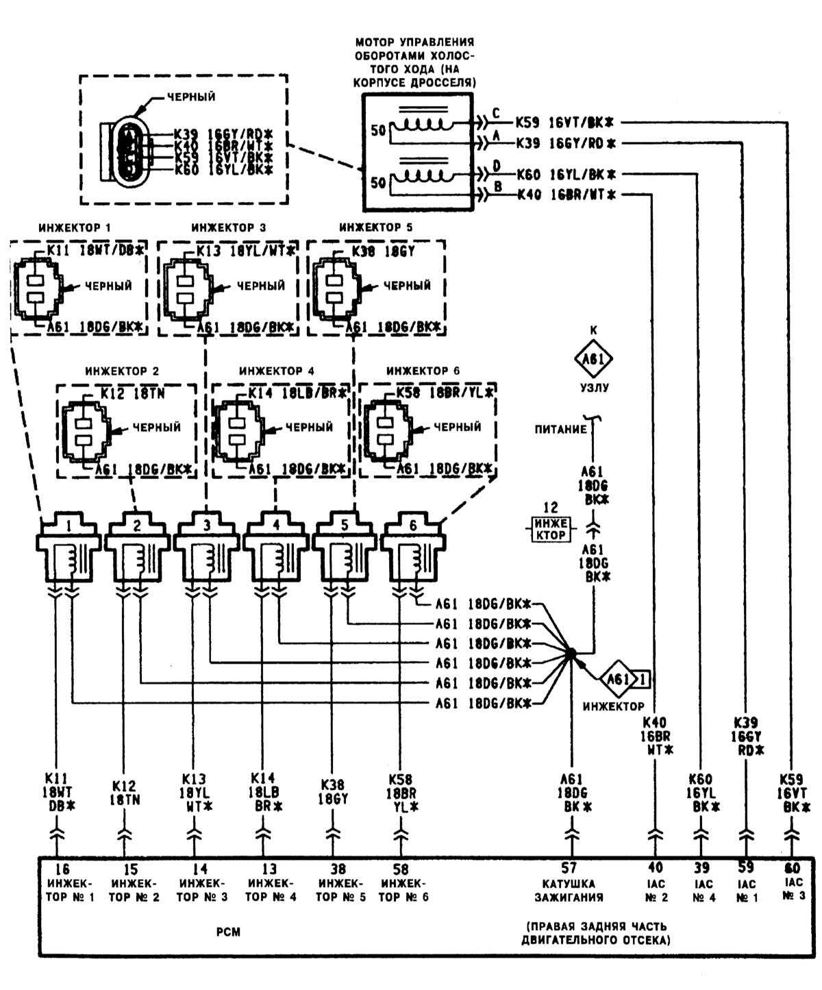
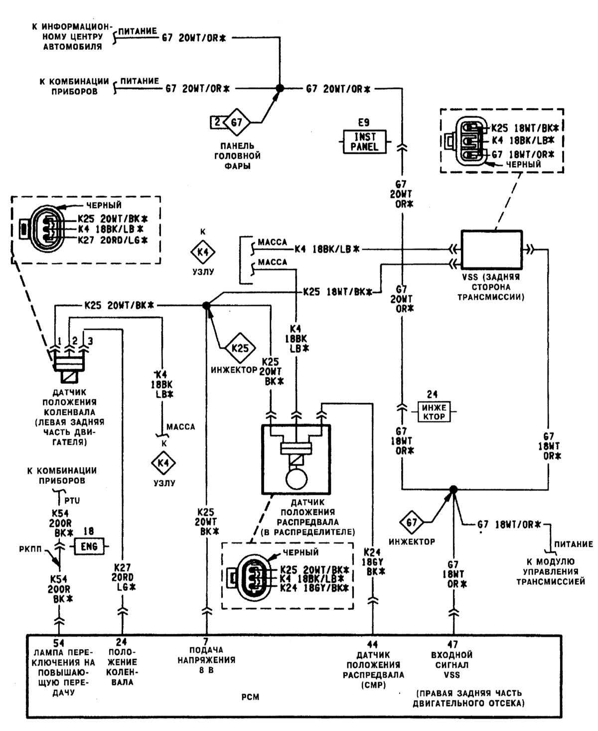
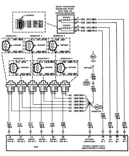
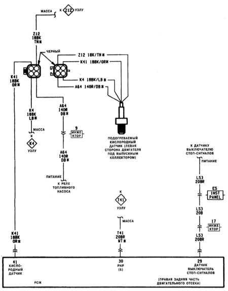
Типичная схема контура системы впрыска топлива (1 из 6)
Типичная схема контура системы впрыска топлива (2 из 6)
Типичная схема контура системы впрыска топлива (3 из 6)
Типичная схема контура системы впрыска топлива (4 из 6)
Типичная схема контура системы впрыска топлива (5 из 6)
Типичная схема контура системы впрыска топлива (6 из 6)
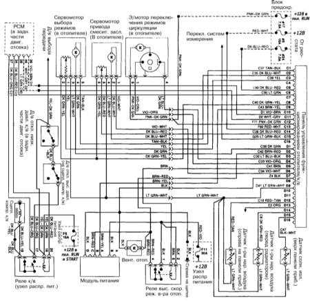
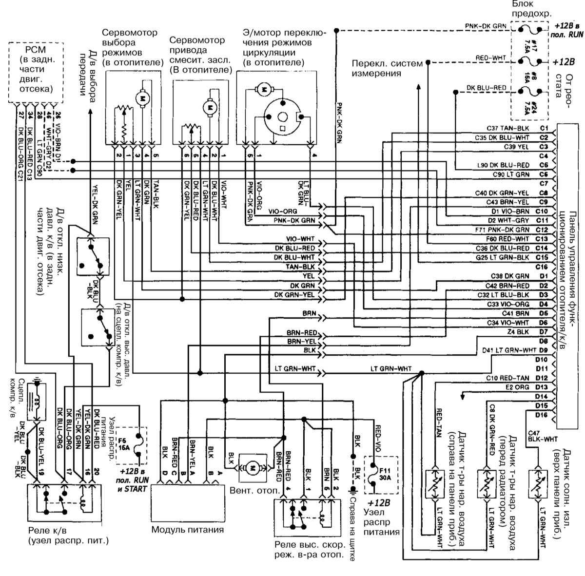
Схема автоматического кондиционера воздуха (КВ)
|
|
Клеммы блока управления К/В C1 — мотор выбора режима (+)
C2 — мотор привода смесительной заслонки (-)
C3 — положение мотора выбора режима
C5 — парковочные огни
C6 — сигнал выбора К/В
C8 — +5В опорное напряжение
C9 — привод вентилятора
C10 — линия обмена данными (прием) (+)
C11 — линия обмена данными (передача) (-)
C12 — питание К/В от зажигания
C13 — цепь батареи через предохранитель/памяти
C14 — положение мотора привода смесительной заслонки
C15 — переключатель систем измерения
D1 — мотор выбора режима (+)
D2 — обратная связь вентилятора
D3 — положение "циркуляция" мотора привода заслонки
D4 — положение "подача свежего воздуха" мотора привода заслонки
|
D5 — реле высокоскоростного режима вентилятора
D6 — мотор привода смесительной заслонки (-)
D7 — опорное заземление
D9 — возврат датчика кондиционера воздуха/отопителя
D12 — датчик температуры наружного воздуха
D13 — подсветка приборов
D14 — датчик температуры наружного воздуха
D15 — датчик солнечного излучения
Выводы блока управления двигателем (PCM)
26 — линия обмена данными (прием) (+)
27 — линия обмена данными (передача) (-)
28 — выбор К/В
34 — реле сцепления К/В
27 — датчик -выключатель низкого давления
|
|