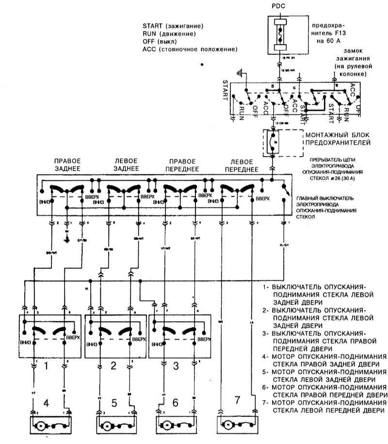
Руководства на все автомобили1. Диагностика неисправностей 2. Настройки и текущее обслуживание 3. Рядный шестицилиндровый двигатель 4. Двигатель V8 5. Процедуры общего и капитального ремонта двигателя 6. Системы охлаждения, отопления и кондиционирования воздуха 7. Системы питания и выпуска отработавших газов 8. Система электрооборудования двигателя 9. Системы снижения токсичности отработавших газов и управления двигателем 10. Ручная коробка переключения передач 11. Автоматическая трансмиссия 12. Раздаточная коробка 13. Сцепление и трансмиссионная линия 14. Тормозная система 15. Подвеска и рулевое управление 16. Кузов 17. Система бортового электрооборудования 17.0 Система бортового электрооборудования 17.1 Общая информация 17.2 Диагностика неисправностей электрооборудования шасси - общая информация 17.3 Предохранители - общая информация 17.4 Плавкие вставки - общая информация 17.5 Прерыватели цепи (тепловые реле) - общая информация 17.6 Реле - общая информация 17.7 Проверка состояния и замена прерывателя указателей поворота/аварийной сигнализации 17.8 Проверка исправности функционирования и замена универсального подрулевого переключателя 17.9 Проверка состояния и замена выключателя зажигания/цилиндра замка 17.10 Проверка исправности функционирования выключателя обогрева стекла двери задка 17.11 Проверка состояния и ремонт обогревателя стекла двери задка 17.12 Замена ламп головных фар 17.13 Регулировка положения головных блок-фар 17.14 Снятие и установка корпусов головных блок-фар 17.15 Замена ламп 17.16 Снятие и установка выключателей головных фар и стеклоочистителя окна двери задка 17.17 Снятие и установка магнитолы и громкоговорителей 17.18 Снятие и установка антенны 17.19 Проверка функционирования и замена мотора стеклоочистителей 17.20 Снятие и установка комбинации приборов 17.21 Проверка функционирования и замена клаксона 17.22 Описание принципа функционирования и диагностика системы управления скоростью (темпостата) 17.23 Описание принципа действия и диагностика электропривода опускания-поднимания стекол 17.24 Принцип функционирования и проверка центрального замка и системы открывания дверей без ключа 17.25 Принцип действия и проверка исправности электропривода изменения положения сидений 17.26 Принцип действия и проверка исправности электропривода зеркал заднего виде 17.27 Подушка безопасности - общая информация 17.28 Электрические схемы - общая информация 17.29 Расположение и назначение реле и предохранителей 18. Органы управления и приемы эксплуатации 19. Диагностика системы электронного управления автоматической трансмиссией 20. Контрольные кузовные размеры Ссылки на другие сайты |
| |||||||||||||||||||||||||||||||||||||||||||||||||||||||||||||||||||